特點
軸流泵葉輪裝有2~7個葉片,在圓管形泵殼內旋轉。葉輪上部的泵殼上裝有固定導葉,用以消除液體的旋轉運

動,使之變為軸向運動,并把旋轉運動的動能轉變為壓力能。軸流泵通常是單級式,少數制成雙級式。流量范圍很大,為180~360萬立方米/時;揚程一般在20米以下。軸流泵一般為立式,葉輪浸沒在水下面,也有臥式或斜式軸流泵。小型軸流泵的葉輪安裝位置高出水面時,需要用真空泵排氣引水啟動。軸流泵的葉片分固定式和可調式兩種結構。大型軸流泵的使用工況(主要指流量)在運行中常需要作較大的變動,調節葉片的安裝角可使泵在不同工況下保持在高效率區運行。小型泵的葉片安裝角一般是固定的。軸流泵屬于動力式泵中比轉數***的一種,比轉數為 500~1600。泵的流量-揚程、流量-軸功率特性曲線在小流量區較陡,故應避免在這一不穩定的小流量區運行。軸流泵在零流量時的軸功率***,因此泵在啟動前必須先打開排出管路上的閥,以減小啟動功率。軸流泵主要適用于低揚程、大流量的場合,如灌溉、排澇、船塢排水、運河船閘的水位調節,或用作電廠大型循環水泵。揚程較高的軸流泵(必要時制成雙級)可供淺水船舶的噴水推進之用。
產品特點
1、 可輸送清水、輕度污水,介質溫度可達40℃,pH 值4-10;
2、 ***水利模型,制作精良,保證了用戶的性能要求;
3、 雙重機械密封,可靠的防止漏水,大型泵因軸向力大,采用專用推力軸承,結構設計合理,潤滑充分,散熱良好,軸承使用壽命長;
4、 電機采用 F 級絕緣,耐高溫,設有溫度保護、監測、滲漏等報警裝置;
5、 能配套一控二至一控四的控制模式電控柜,可實現出現故障時泵自動關閉、備用泵自動啟動;保留故障信號(自診斷)等功能,保證了運行的高可靠性;
6、 機泵潛入水中,冷卻條件好,機泵運行平衡性好,穩定、振動小、噪音低;
7、 用戶可根據需求,設計地下泵站,改善環境風貌;
8、 泵站規模小,土建、建筑結構簡單,投資大為減少,可減省泵站工程造價的30%-40%;
9、 機泵一體化,安裝維修省時省工,節省費用;
10、 產品成系列,水泵高效區寬,符合用戶工況,高效節能,運行費用低;
11、 管理方便,管理,運行費用小;
12、 便于實現遠程控制和無人值守。
性能優點
其中立式軸流泵主要是靠葉片的升力將流體引到出口,是軸向進,軸向出,具有流量大等優點。

軸流泵1、潛水軸流泵:驅動水泵的電動機是干式全封閉潛水三相異步電動機,可以長期浸入水中運行,具有傳統機組一系列無可比擬的優點。
2、由于電機與水泵構成一體,無須在安裝現場進行耗工、耗時的電機、傳動機構、水泵軸線對中的裝配工序,現場安裝方便、快速。
3、由于潛入水中運行,可以大大簡化泵站的土建及建筑結構工程,減少安裝面積,節約工程造價30~40%。
4、噪聲低,泵站內無高溫,改善操作環境,可按要求建成全地下泵站,保持地面的環境風貌。
5、潛水電機采用雙重或三重機械密封,F級(耐溫155。C)絕緣,防護等級為IP68(IEC)。在水力模型方面,我們吸收了國內外同類產品的優點,采用國際上***進的變環量、變軸面速度升力法,獨立設計的高效節能、抗6、汽蝕性能好的新型水力發電模型。可靠性高,且與傳統水泵具有互換性,便于用戶選型、使用。
操作方便,易于實現遙控和自動控制。
采用該型潛水電泵是解決水位漲落大的沿江、湖泊地區建泵站來防洪的最徹底的辦法,且省去機泵間的長軸和中間軸承,使機組運行更為可靠。
工作原理
設將此機翼懸掛在流體中,流體以一定的速度流過時,翼面發生負壓,翼背發生正壓,其正、負壓力的大小與翼形及迎角(翼背與液流方向之傾角)以及流體速度的大小有關。
如果流體不動,而機翼以相等速度在流體中運動時,則翼背和翼面受到與前相同的正壓和負壓,即翼面(機翼上面)為負翼背為正壓。在此壓力作用下機翼將獲得升力。
如果將機翼形的槳葉固定在轉軸上,形成螺旋槳,并使之不能沿軸向移動,則當轉軸高速旋轉時,翼面(螺旋槳下側)因負壓而有吸流作用,翼背因正壓而有排流作用,如此一吸一排造成了液體(或氣體)的流動。這就是軸流泵的工作原理。
注意事項
1、試運行時,應檢查鏈接部位,保證各連接部位無松動現象。
2、電器、儀表工作正常;油路、氣路、水路各系統管道不得有滲漏;壓力、液壓正常。
3、經常檢查進水口附近是否有漂浮物,防止進水口發生堵塞。
4、軸流泵滾動軸承的溫度不應大于75度。
5、隨時注意水泵的聲音和振動情況,發現異常立即停機檢查。
6、齒輪箱內油的溫度應正常。
6運行參數編輯
1、流量: 700~89842 m3/h
2、揚程: 0.92~15.5 m
3、功率: 15~1400KW
4、電壓:380V、660V、6kV、10kV
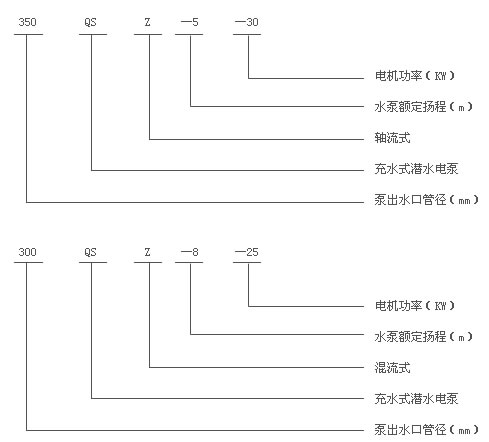
型 號
軸流泵型號一般根據口徑和揚程分類型號分類:
舉例:200ZL-2.5表示口徑200mm、揚程高2.5m的軸流泵
350ZLH-3000表示口徑350mm、高3000mm的軸流泵
常見的型號有:
100ZL-1.8,150ZL-1.5
200ZL-1.5,200ZL-2.0,200ZL-2.5,200ZL-3.0,200ZL-3.5
250ZL-1.5,250ZL-2.0,250ZL-2.5,250ZL-2.8,250ZL-3.0,250ZL-3.5,250ZL-4.0,300ZLH-2500,300ZLH-2800,300ZLH-3500
350ZLH-2130,350ZLH-3000,350ZLH-3500,350ZLH-4000,350ZLH-4500
400ZLH-2130,400ZLH-2500,400ZLH-2800,400ZLH-3000,400ZLH-3500
注:ZL / ZLH / ZLB 往往可互換
另附其他分類:ATQZB350、ATQZB500、ATQZB600、ATQZB700、ATQZB800、ATQZB900、ATQZB1000、ATQZB1200、ATQZB1400、ATQZB1600